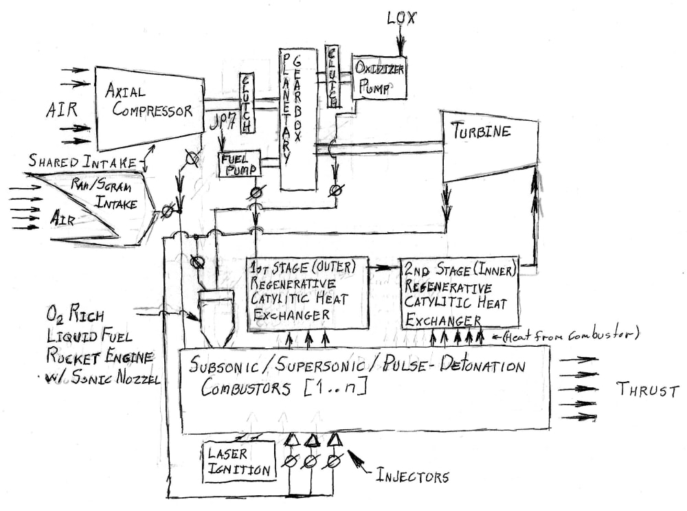
As the core of a modular, optionally-manned, single-stage-to-orbit, reusable, trans-atmospheric spaceplane; this combined-cycle engine which operates on JP-7 jet fuel, and either air or LOX; functions as an Expansion-Cycle Turbojet for takeoffs and landings (for noise reasons). Then transitions through Pulse-Detonation Turbojet, Pulse-Detonation Ramjet, Supersonic-Combustion Ramjet, and Pulse-Detonation Rocket as it accelerates into earth orbit. Thus, fulfilling the promise of the X-30 National Aerospace Plane, and an economically viable Space Transportation System feasible.
The engine uses expansion-cycle turbo-machinery (ala. REX-I&III) to drive the fuel and hydraulic pumps, generator, and selectively the axial-compressor or oxidizer pump. This is driven utilizing catalytic-regenerative-cooling of the combustion chambers, which endothermically cracks the JP-7 fuel down into Ethelene and Ethane; as done in the Ergomash RD-170/180 staged-combustion rocket engines and X-43A. This has the advantage in addition of increasing the kinetic energy (enthalpy) by heating from a liquid to a gas, it also breaks the JP-7 into a larger number of lighter molecules; providing more energy for the turbo-machinery, improving the regenerative cooling capacity of the combustion chambers, and preventing ‘coking’ common with cooling with carbon-based fuels.
The Combustor is a hybrid thermally-choked ramjet/scramjet (ala. Marquardt MA-196) and aerodynamically-valved pulse-detonation-engine (from GE). As mentioned above, it used endothermically-driven catalytic-regenerative-cooling. Like the system in Lockheed-Martin’s SR-72, it uses a shared intake system where the upper segment contains the axial compressor, rocket combustors, laser ignition elements, and turbo-machinery; which is closed off to form a linear expansion nozzle (also regeneratively cooled) and directly beneath it are the combustion chambers. For turbojet (subsonic / pulse-detonation) operation the upper chamber to the axial-compressors are opened taking the full airflow from the outside, and the lower chamber is closed off with openings from the axial-compressors providing air for combustion. At ram / scramjet mode, the upper intake is closed off providing a compression ramp to feed directly into the combustion chambers. In Pulse-Detonation Rocket mode both the upper and lower segments are closed off; with oxidizer provided by oxidizer-rich, liquid-fueled rocket engines using sonic nozzles using alloys developed for the Space-X Raptor engine. The continuous-combustion subsonic and supersonic combustion modes of the combustors are determined by the set of injectors delivering fuel along its length. The pulse-detonation modes operate by injecting fuel into the gas stream and actively igniting the fuel by laser using multiple intersecting beams which by themselves cannot harm the structure of the combustor, but combined can easily ignite JP-7 and oxidizer.
This is variant of the laser ignition system developed by the University of Colorado and Cummins Diesel Ltd, using a laser welding technique pioneered by GE. This utilizes Lockheed-Martin fiber-optic excimer lasers with the ability to fine adjust the intersection point, optic ports of fuzed-quartz backed by AION optical-ceramic. For reentry, the lower lip moves up to close off the intake, preventing the ingestion of superheated plasma from damaging the combustor.
Like this entry?
-
About the Entrant
- Name:Jeff Kavanaugh
- Type of entry:individual
- Software used for this entry:None
- Patent status:none
