A shower that saves resources without restrictions
People want to conserve resources but without feeling that too much sacrifice is required. All water-saving showers restrict the flow and reduce the quality of the experience. My approach to designing products that conserve resources and energy is to make the experience as good or better than what it is now. This shower is a perfect example.
This device uses only a gallon of water for the entire shower but the user can have the water as hot, as forceful and for as long as they desire. The principle that makes it work is similar to an automatic dishwasher. The water for each process is recycled and then replaced for the next process, ultimately three times. The basic processes are:
1. Shampoo, wash and first rinse - 1 qt. water
2. Shampoo and second rinse - 1 qt. water
3. Third rinse - 1 qt. water
4. Fourth rinse - 1 qt. water
Each rinse removes most of the soap and dirt. After the third rinse the person is far cleaner than if they had taken a tub bath.
The parameters are programed into any old smartphone which turns the motor on and off, senses the water temperature and level, and opens and closes the solenoid valves in a predetermined manner.
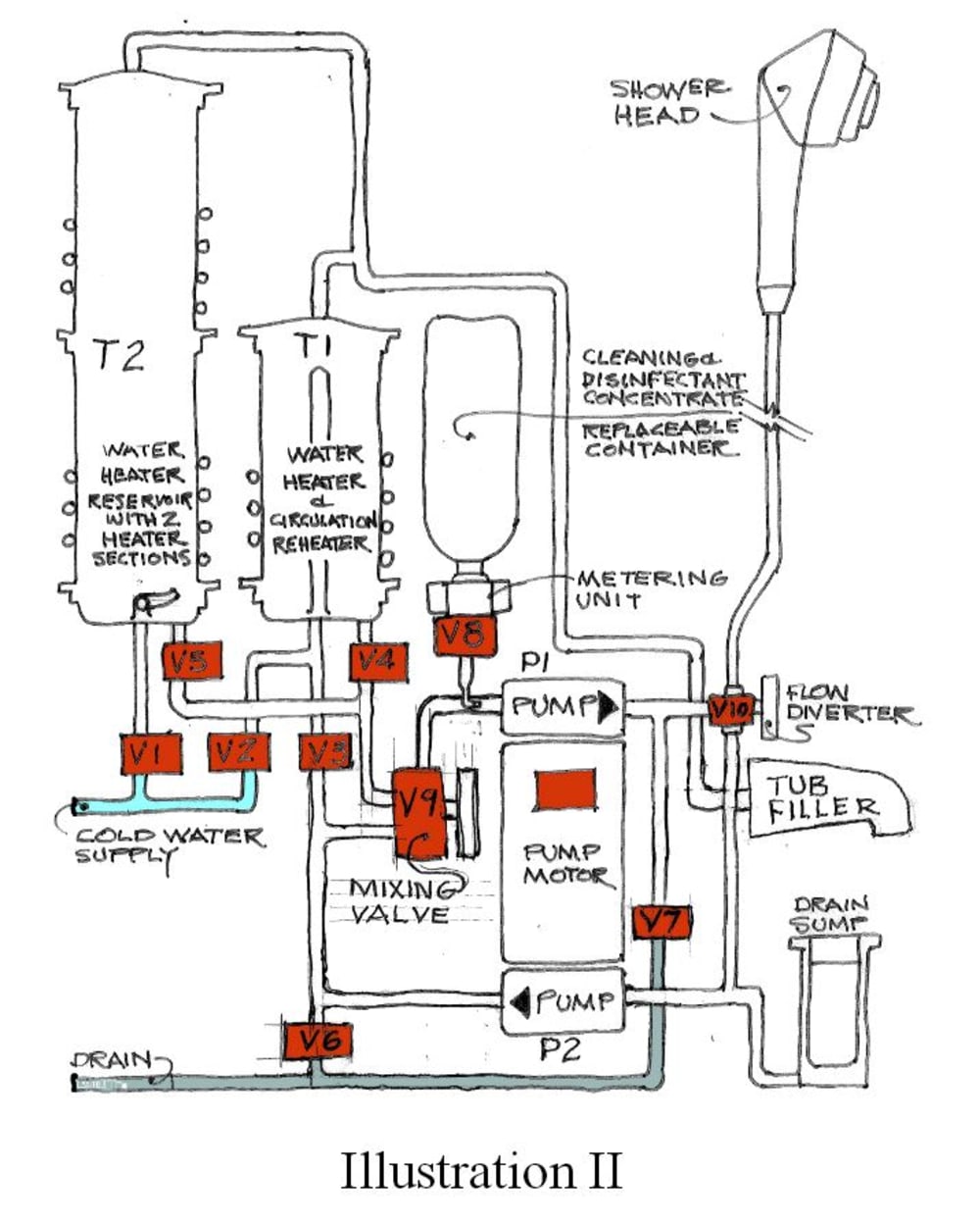
Manufacturability: Illustration 2 shows all of the components of the shower appliance:
1. T1 & T2 are tanks, with sensors, are for heating and storing water and adding heat to keep circulating water at the desired temperature using resistant, induction, microwave, propane or natural gas.
2. A pump motor with two pump elements to circulate the water at full pressure.
3. Eight solenoid valves (the kind used in automatic laundry machines)
4. Two knob-adjusted valves
5. A button for the user to start the next process
6. A cleaner/disinfectant metering unit
7. An off the shelf handheld shower head
8. A drain sump holding a replaceable coffee filter
9. An optional tub filler spout
10. An interface to a smartphone
11. A housing
The unit requires electrical power to run the motor in the model selected. A cold water supply piped in or from a gravity fed reservoir providing a minimum of one gallon.
Marketability and Cost-effectiveness: The shower appliance can be made in many models, to be used, for example, in a conventionally built home (during construction or retrofitted), a moble home, a motorhome, a travel trailer, a camper, a campsite and a third world village.
With so many markets with great needs and saving in the cost of water, this product will sell easily and quickly pay for itself.
Like this entry?
-
About the Entrant
- Name:Joseph Maxwell
- Type of entry:individual
- Software used for this entry:google docs., Gimp
- Patent status:none

