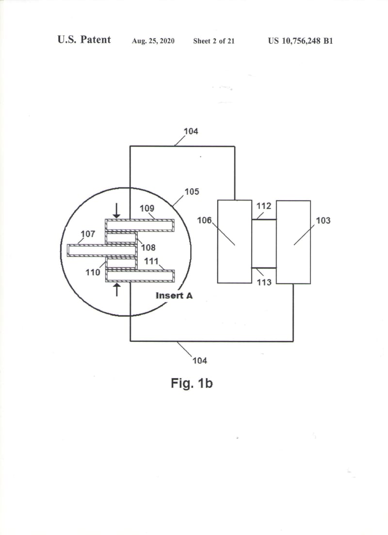
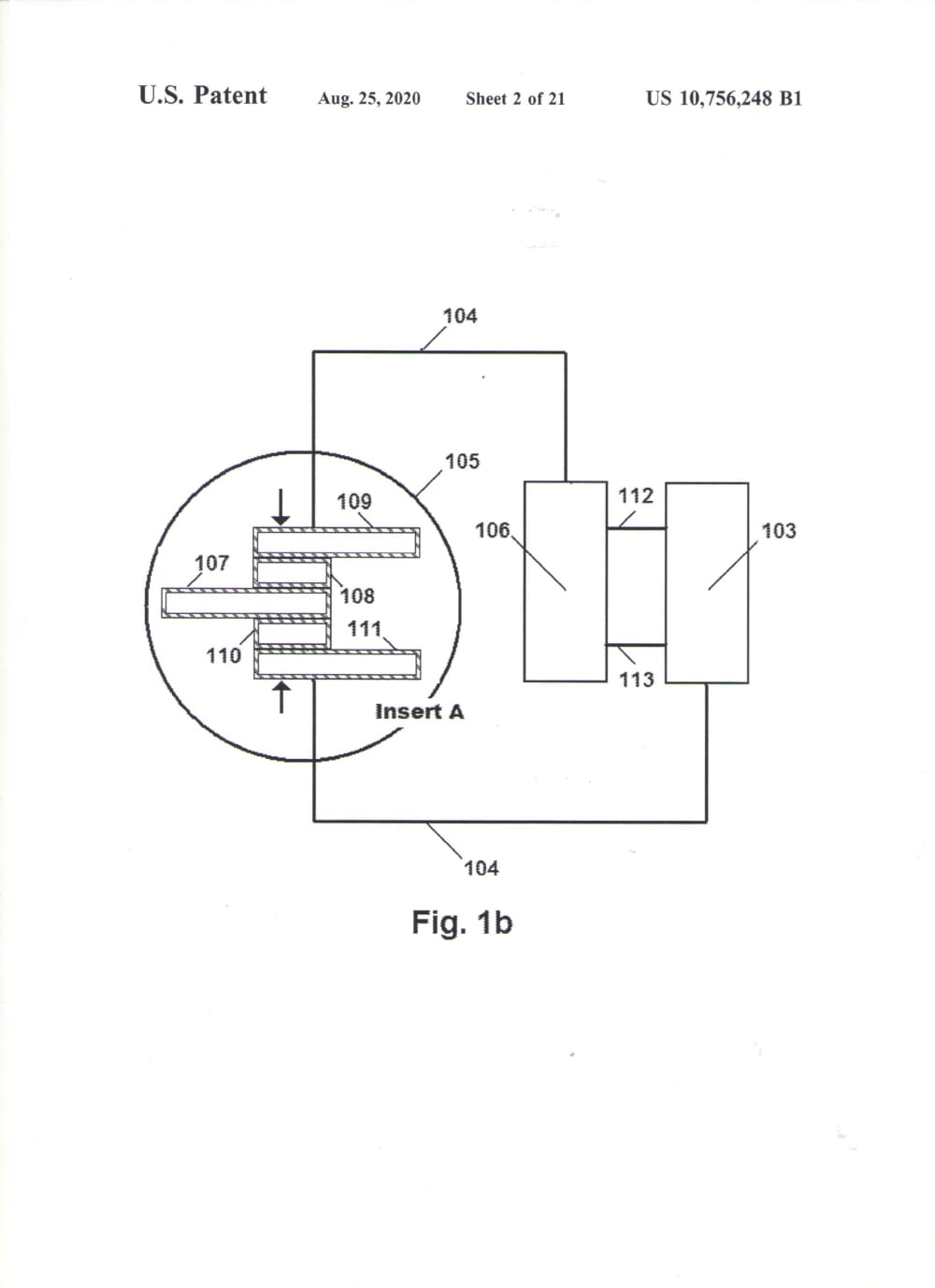
I have invented a Thermoelectric Generator with electrical power of 5,000 watts AC. The generator is the size of a bread box and weight is 15lbs. It is made of bismuth-tellurium P&N semiconductors arranged in a circular or square Thermopile. I researched, tested and re-tested to discover the secrete of the amazing power of this Thermoelectric Generator…. In 2008 I discovered what and why this generator produced very high electrical power in the range of 94% efficiency using propane as fuel…. Needless to say, I filed a US patent application on a process (10,756,248). In the many years of research looking for answers to all my questions, I have made many discoveries that I listed in my disclosure. The Graphene produced between the interfaces of my thermoelectric generator is Turbostratic Pristine.
The secrete of my Thermoelectric Generator is detailed in my patents. Coating of the wafers and copper substrate with dissolved conductive polymers was the first step in this process. The high temperature of the furnace produced very high current in the Thermopile assemble. This high temperature Carbonize the Polymer creates Pristine Turbostratic Graphene between the interfaces that have massless properties as reported by Andre Geim and Konstantin Novoselov…. (See also Graphene from Plastic) My electronics is a Pulse Width Modulator set to have an overlapping shorted duty cycle with 20 Fet switches on the primary of the transformer. There are 10 Fets on each side of the square wave duty cycle. Ohms law, at the source of the instantaneous short (FET), Resistance drops to zero, Ampere can become infinite (Magnetics), Voltage becomes zero, this shorted circuit creates very large magnetic energy in the primary of the transformer. The Fet switches do not burn out from the short because the Fet speed is in the nano second time frame and simply are not affected by the short. The result is a very large increase of power out. I have tested the power produced in this shorted circuit and found a 60% increase in power over steady state electrical conduction. European Scientists in the Thermoelectric Industry tested my circuit and found a 200% power increase over steady state. The generator needed to be mechanically clamped together to hold the interfaces in contact. This created additional problems as the stainless-steel band’s heats, the expansion loosens the interfaces and the power drops. I solved the problem using Shape Memory bands that are Cryo treated and stretched and placed around the thermopile than heated. The SM material will maintain pressure in the assembly as it shrinks upon heating. I further research a solution to the mechanical contact only interfaces. I have found that phase changing metal Iron/Nickel absorbs carbon in what is known as heat treating carbonization. I have discovered that this type of process can be used for interfaces in electronics. This is a perfect fit in the coming Graphene Electronic Revolution after the end of Moore’s Law. Graphene cannot be soldered and my patented fusion process (10,096,761 and 10,937,940) may be the only process that can be used at low temperature component bonding.
Like this entry?
-
About the Entrant
- Name:Anthony Bellezza
- Type of entry:individual
- Patent status:patented
