PLATINUM SPONSORS

Platinum Sponsors
  • Login
  • Sign Up
  • How to Vote
  • About
  • Rules & Tips
  • Entries
  • Archive
  • Prizes
  • FAQs
  • Contact
  • Login
  • Sign Up

  • How to Vote

  • About
  • Rules & Tips
  • Entries
  • Archive
  • Prizes
  • FAQs
  • Contact
  1. Home
  2. 2021
  3. Entries

2021
Entries

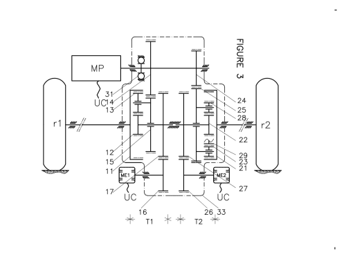
48 V Electrified Axle to Assist the Main Vehicle HV Motor

The basic idea is to replace the differential gear of the axle by two CVTs (continuous variable transmission), one on each half wheel shaft, whose electric machines are working on torque regulation with close torque set points.

READ MORE

Denis Buffet
Paris, France
Votes: 4
Views: 2358
Automotive/​Transportation
Apr 3, 2021

SueChef - Autonomous Kitchen Robot - Freezer to Oven Remote Cooking

SueChef is the first fully automated, start-to-finish, meal preparation solution and ecosystem. The SueChef, a multi-meal cold food storage and convection oven combination, removes the human element from cooking (and even the premises) by taking food from freezer and putting it in the oven.

READ MORE

Maxwell Wieder
Sykesville, United States
Votes: 1
Views: 3217
Consumer Product Design
Mar 31, 2021

Anteneh's Overgrazing Shield

The process of soil damage and vegetation loss often begins with the activities of overgrazing animals. Grazing livestock sometimes consume plants down to the ground. This activity weakens the individual plant with a reduction in tissues capable of photosynthesis; its growth is greatly inhibited. In addition, it destroys plant roots that bind the soil together.

READ MORE

Anteneh Gashaw
Addis Ababa, Ethiopia
Votes: 1
Views: 2376
Consumer Product Design
Mar 30, 2021

The Home as an Energy Ecosystem

What we are currently doing is NOT good enough. Climate goals are being postponed while energy consumers are being tapped dry. I suggest we look at the home energy ecosystem. This ecosystem provides not only electrical energy, also temperature control and charges the electric car. The benefits of this system are reviewed against three goals, saving cost for energy,

READ MORE

Corey Eiden
Fostoria, United States
Votes: 4
Views: 2182
Sustainable Technologies/​Future Energy
Mar 29, 2021

High-Speed Communication in Space

Communication in space is becoming increasingly critical, be it between satellites, from satellites to ground or even to/from the Moon or Mars. Current approaches use radio waves that spread quickly resulting in very small capacity: The data rate from the Mars orbiter is a few kbit/s, which is lower than the first-generation home modems decades ago. Therefore,

READ MORE

Peter Andrekson
Gothenburg, Sweden
Votes: 3
Views: 2015
Aerospace & Defense
Mar 29, 2021

Integrated Weapon Security, Unauthorized Use Prevention System

The initial application of the gun lock shall be to modify a simple service revolver, whereupon the stock components are to be removed from the frame. A hole for the pawl is drilled into back of the trigger guard, the pawl shall be extended to lock position then the unit would be positioned on the frame.

READ MORE

Wayne Pickette
Urbana, United States
Votes: 0
Views: 1691
Consumer Product Design
Mar 28, 2021

New Era for UAVs

Use atmospheric water generator powering by solar cells;

Then use a small nuclear reactor to convert water to steam to power an electric generator;

Re-condense water vapor into water using heat exchangers;

Use the electricity to power two fan duct motosr to push it onwards.

Because high atmosphere clouds contain water,

READ MORE

Mohamed Farid
Giza, Egypt
Votes: 1
Views: 1566
Aerospace & Defense
Mar 28, 2021

Airless Integrity Tire

Why airless tires currently don’t work for road going vehicles and how to fix it.

I believe because the fundamental principle that makes pneumatic tires so effective has been forgotten which is the constant outward force the air pressure inside provides.

READ MORE

Saul Wiseman
Dawesville, Australia
Votes: 2
Views: 2267
Automotive/​Transportation
Mar 24, 2021

A Global IoT, Automotive, Manufacturing and Defense Network Protocol that Reduces Energy and Pulse EMF Pollution

Distributed Queuing (DQ) was originally invented for cable TV broadcasting. However, the first two demonstrations have been on long rang IoT radios such as LoRa and Zigbee. In both demos, packet efficiency rose from a maximum achievable 50% under Aloha, to 98% when DQ swapped with Aloha.

READ MORE

Jonathan Gael
Los Angeles, United States
Votes: 1
Views: 2339
Electronics/​Sensors/​IoT
Mar 23, 2021

Organizational Resource Trading (ORT)

Organizational Resource Trading (ORT)

{To save time and material}

The biggest challenge in any organization is inventory management. Either there is too much inventory on hand or they are in need of it.

READ MORE

Lalith Thugudam
Shannon, United States
Votes: 15
Views: 2482
Manufacturing/​Robotics/​Automation
Mar 23, 2021

Page 50 of 53

  • 44
  • 45
  • 46
  • 47
  • 48
  • 49
  • 50
  • 51
  • 52
  • 53

View Entries by

Contest Category

  • Aerospace & Defense
  • Automotive/​​​Transportation
  • Electronics
  • Energy, Power & Propulsion
  • Manufacturing & Materials
  • Medical
  • Robotics & Automation

Also

  • Tag Cloud
  • 2025 Entrants
  • Number of Votes
  • Number of Page Views
  • View All Entries

2025 Contest Results

  • Grand Prize & Category Winners
  • Top 100 Entries
  • Browse All the Entries
  • Final Voting Scoreboard
  • Meet the Judges

Follow Us

Sign In
Forgot Login?

 Contest Notifications: Click here for the full list of 2025 winning entries

  • © 2025 SAE Media Group
  • Privacy Policy
  • Service Status